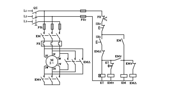
三相电机正反转实物接线图 作者:dolphin时间:2011-05-04浏览次数:43679 三相电机正反转实物接线图 分享给小伙伴们: 相关电路 相关新闻 相关资源 EEPW网友 · 2012-03-

最详细的星三角接线和正反转接线,就是电工考
600x333 - 22KB - PNG

谁有电动机正反转的控制实物图_360问答
486x503 - 88KB - JPEG

正反转星三角接线图请高手帮忙看看线路画的有
600x373 - 24KB - JPEG

接触器控制单相电机正反转接线图及原理图_3
301x354 - 101KB - PNG

请问电动机正反转控制接线图是什么,如下 图所
600x435 - 41KB - JPEG

单相电动机正反转遥控接线图_360问答
487x350 - 47KB - PNG

电钻正反转开关接线图_360问答
600x800 - 72KB - JPEG

急求接触器的接线方法(最好有接线图)_360问答
293x220 - 13KB - JPEG

电动机正反转联锁控制线路原理 么样写_360问
589x359 - 199KB - PNG

急求一个按钮控制电动机正反转的接线图!望高
600x608 - 36KB - JPEG

触器和两个行程开关控制单相电机自动正反转_
600x450 - 38KB - JPEG

求单相电机正反转(带正反两个方向的限位)接线
600x375 - 13KB - JPEG

设计2台电机循环计数的正反转控制程序,要求画
600x800 - 64KB - JPEG

单相电机正反转自动控制并带行程开关_360问
600x380 - 23KB - JPEG

220v电机怎么正反转原理图_360问答
600x380 - 18KB - JPEG