国美(Gome.com.cn)为您提供华为DIG-AL00和华为SLA-AL00的详细参数信息对比,告诉 红外线 不支持 -- WIFI热点 支持 支持 OTG 不支持 -- 充电接口类型 标准Micro USB Mi

【红外线传感应器灯 YUCHENG YN003SLA】
304x310 - 28KB - JPEG

SLA-P普通型热释电红外传感器
800x656 - 30KB - JPEG

直升机-神龙SLA-260G 汽油直升机--阿里巴巴采
800x600 - 95KB - JPEG

直升机-神龙SLA-260G 汽油直升机--求购产品详
750x796 - 93KB - JPEG

人体红外线控制LED镜灯的制作-广电电器网-w
234x209 - 14KB - JPEG

溶脂带\/溶脂毯_瘦身毯红外线桑拿瘦身减肥溶脂
137x250 - 17KB - JPEG

高灵敏通用双元热释电红外线传感器 D202---森
310x310 - 13KB - JPEG

远红外线坐熏仪低频经络仪妇科熏蒸仪厂家直销
230x230 - 16KB - JPEG

红外线传感器,红外感应菲涅尔,人体感应模块
230x230 - 59KB - JPEG
浅谈红外线防盗报警器 \/ 长春论坛
280x120 - 7KB - JPEG

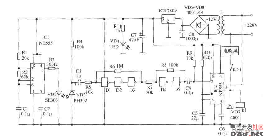
红外反射式自动干手器电路图
850x442 - 40KB - JPEG