郑重声明:目前我们发现有多家电动机保护器生产厂商仿制巨龙专利产品---电动机保护器 通过分析该信号来监测电机是否运行及是否正常工作,并通过内部设置,达到当电机在非

三相交流异步电动机实用断相相序保护器的工作
327x308 - 19KB - JPEG

电机综合保护器工作原理_工作原理-广电电器网
434x436 - 35KB - JPEG

11kW电机缺相保护器75kW起动机工作原理JO
693x736 - 75KB - JPEG

电机综合保护器工作原理_工作原理-广电电器网
519x328 - 35KB - JPEG

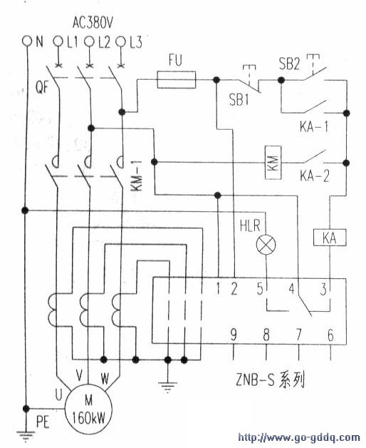
ZNB-S数显智能电动机保护器控制电路工作原理
514x628 - 42KB - JPEG

znb-s数显智能电动机保护器控制电路工作原理
514x628 - 42KB - JPEG
BHQ-S-C电动机保护器工作原理_夕阳一缕红
690x445 - 59KB - JPEG

基于STM32的智能电机保护器设计
426x300 - 36KB - JPEG

JD-6电动机综合保护器工作原理
544x514 - 56KB - JPEG

jd-5电机综合保护器原理图
947x555 - 134KB - JPEG

缺相保护原理图
400x328 - 19KB - JPEG

BHQ-S-C电动机保护器工作原理_金桥电子网-
690x445 - 63KB - JPEG

德力西JD-5B电机综合保护器的工作原理和现象
600x450 - 32KB - JPEG
三相异步电动机_同步电动机_电动机工作原理
800x470 - 26KB - JPEG

BX7260系列电机综合保护器原理图DCS控制_
700x385 - 101KB - JPEG