本文主要介绍了应急灯充电电路图大全(六款应急灯充电电路设计原理图详解),应急灯一般有蓄电池、充电电路
应急灯工作原理,应急灯电路介绍,应急灯在家庭、酒店、学校等场所都是必须配备的灯具产品之一,原因是应急
在线互动式文档分享平台,在这里,您可以和千万网友分享自己手中的文档,全文阅读其他用户的文档,同时,也
应急灯照明电路图-一旦市电电网断电,晶体管VT1曲导通变成截止,VT2由截止变成导通,灯泡EL点亮。二极管VD2
图4中应急灯采用节能自熄式开关(电子触摸式定时开关、振动式定时开关、声控定时开关),平时由节能开关
自动照明应急灯电路图. 香港产FF991便捷式应急灯电路图. 天元牌YJ型 40W应急日光灯电路图. 松下双管应急
>控制电路图->应急灯电路图 技术分类:自动控制电路图 报警控制电路图 开关电路图 灯光控制电路图

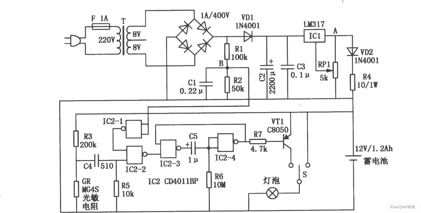
应急灯照明电路原理图
630x290 - 32KB - PNG

高效应急灯电路
583x433 - 86KB - JPEG

【图】停电应急灯电路(1)灯光控制 电路图 维库
833x371 - 37KB - JPEG

一款停电应急灯电路
611x283 - 26KB - JPEG

充电应急灯控制电路
395x400 - 154KB - JPEG

自动应急灯控制电路设计 - 应急灯电路
675x403 - 37KB - PNG

应急灯工作原理 应急灯价格_搭配知识_学堂
500x400 - 68KB - JPEG

168型自动应急灯电路图-电子电路图,电子技术
411x214 - 40KB - JPEG

【图】高效应急灯电路原理电源电路 电路图 维
1738x813 - 290KB - JPEG

国标LED消防应急灯电路组件图片,国标LED消
1776x1496 - 174KB - JPEG

能的应急灯电源电路
606x236 - 23KB - JPEG

四款消防应急灯电路原理及维修---Emergency
881x318 - 156KB - JPEG

全自动多用途应急灯电路图
1474x747 - 235KB - JPEG

自动应急照明灯电路图
580x538 - 122KB - JPEG

EG898EG899型多功能应急灯电路图
452x199 - 27KB - JPEG