
变电箱图纸_变电箱图纸图片分享_第3页
2592x1944 - 538KB - JPEG

更改最简单自激逆变器元件
730x384 - 31KB - JPEG

基于自激推挽式小型化二次电源的设计 - 21IC中
1046x627 - 52KB - JPEG

场效应管自激电路图|电鱼机的场效应管可以做
448x427 - 20KB - GIF

场效应管自激电路图|大家请赐我一个场效应管
830x510 - 59KB - JPEG

RU75N08电动自行车控制器专用功率场效应管
445x318 - 21KB - JPEG

厂家直销捕鱼机 最新款40场效应管长久耐用逆
310x310 - 28KB - JPEG

晶体管自激多谐振荡器电路图-电子电路图,电子
421x569 - 82KB - JPEG

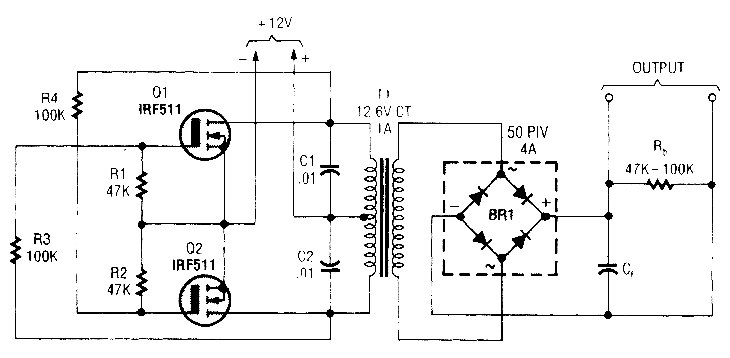
功率MOSFET逆变器电路图
1444x708 - 36KB - GIF

单管自激回扫式逆变器电路-+变流、电压变换、
577x579 - 136KB - JPEG

动板一个场效应管很烫
600x364 - 18KB - JPEG
鬼畜眼镜禁忌的果实图,皙茜化妆品图样,亚洲夜
532x388 - 44KB - JPEG

3205场效应管能做白金机吗?不发热?不烧管?
1019x640 - 64KB - JPEG

电鱼机道理与建造及电路图
730x384 - 133KB - JPEG

实验自激逆变电源
500x249 - 19KB - JPEG