可燃气体报警器电路设计 jianyeng123|2013-12-08|暂无评价|0|0|简介|举报 毕业论文 阅读已结束,下载本文需要 1下载券 立即下载 想免费下载本文?立即加入VIP 免下载券下载文

【图】可燃气体探测器检测电路 电路图 维库电
1708x1656 - 107KB - GIF

【图】可燃性气体泄漏报警器电路图报警控制
685x423 - 76KB - GIF

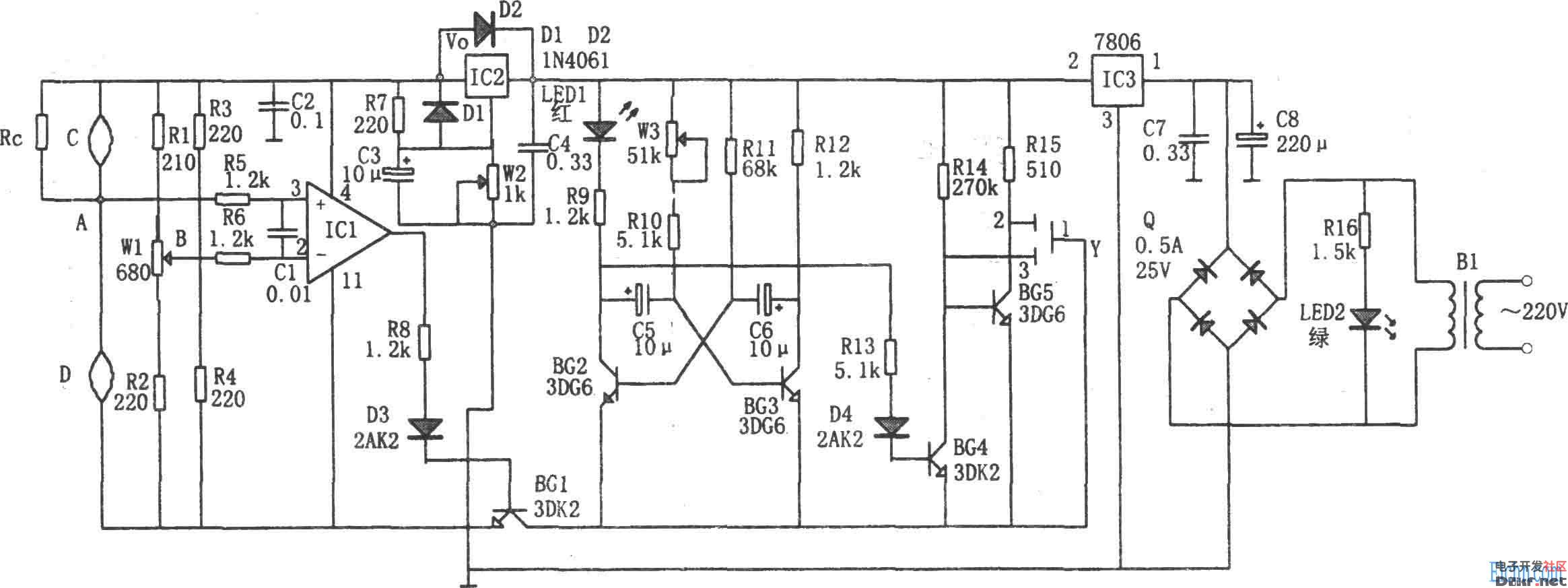
可燃气体监漏报警器电路图_电子设计应用_电
2329x873 - 160KB - JPEG

可燃气体监漏报警器电路图 - 21ic中国电子网
2329x873 - 124KB - JPEG

可燃气体报警器电路图
502x240 - 40KB - GIF

可燃气体报警器电路图
502x240 - 40KB - GIF

可燃气体报警器电路原理图-电子电路图,电子技
502x339 - 61KB - JPEG

可燃气体泄漏声响电路图 - 气敏传感器电路_气
418x223 - 29KB - JPEG

【图】可燃气体全自动点火器电路图自动控制
500x241 - 38KB - GIF

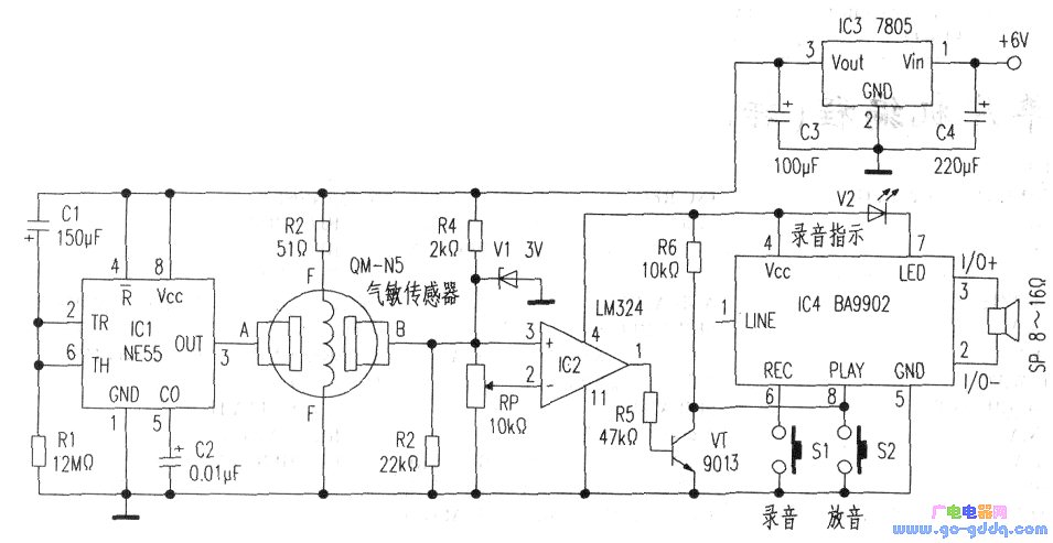
可燃气体泄漏语音报警电路
955x493 - 71KB - JPEG
于AT89C51的具有红外遥控功能的可燃气体报
630x393 - 17KB - PNG

一种可燃气体数字显示探头设计
888x706 - 358KB - JPEG

555简易可燃气体报警器电路图
480x325 - 66KB - JPEG

可燃气体报警器电路图图片大全_可燃气体报警
306x227 - 58KB - JPEG

可燃易爆气体报警器-555红外遥感电路图
1007x882 - 161KB - GIF