烟雾报警器原理 138*6103 我来答 答题抽奖 首次认真答题后 即可获得3次抽奖机会,1 烟雾报警器采用的传感器有离子式和光电式。 离子式传感器里面有一个很小的放射源(
毕业设计-原理图工作原理视频讲解及元器件介
448x252 - 38KB - JPEG
冠林可视门铃烟雾报警器 \/ 长春论坛
590x220 - 24KB - JPEG
冠林可视门铃烟雾报警器 \/ 长春论坛
590x220 - 14KB - GIF

智能安防产品离不开米家烟雾报警器_体验+_7
960x800 - 131KB - JPEG

烟雾报警器解析.doc
870x1229 - 40KB - PNG

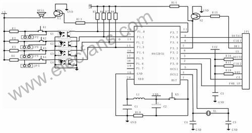
基于AT89C2051单片机的智能家居报警系统方
500x264 - 62KB - JPEG

米家烟雾报警器开箱拆解改装-迅维网-IT维修资
640x533 - 32KB - JPEG

智能烟雾报警器
245x288 - 14KB - JPEG

基于单片机的智能家居无线报警系统设计
500x264 - 53KB - JPEG

基于AT89C205l单片机的智能家居报警系统的设
500x264 - 29KB - JPEG

气体烟雾探测器(QM-NG1型广谱气敏传感器应
433x224 - 24KB - JPEG

(2013张家界)烟雾报警器可以及时预防火灾,减
356x130 - 6KB - PNG

实用的门控防盗报警器-电子电路图,电子技术资
740x423 - 15KB - GIF
实例详解电子元器件 气敏电阻实物图、电路符
518x297 - 19KB - JPEG

什么是光电开关 光电开关原理
550x367 - 16KB - JPEG